联系台风 / Contact us
- 产品咨询直线:许总
- 手机:13951182081
- 网址:www.taifeng88.cn
- 地址:
- 江苏省昆山市开发区郭泽路809号3栋2楼
- 销售直线:400-990-5825
- 邮箱:sales@taifeng88.cn
氢氧化钠加药计量泵型号价格参数- 台风泵业
时间:2020-09-12 08:54
来源:原创
作者:台风泵业
人气:
次
氢氧化钠加药计量泵又叫计量加药泵、定量加药泵、加药机,主要用于氢氧化钠等酸碱药液定量输送。采用齿能减速,使用寿命长,维修成本低。广泛使用在化学工厂、上下水道、污水处理、工厂废水的酸碱药液定量输送。
一:氢氧化钠加药计量泵使用工艺流程
二:氢氧化钠加药计量泵适用工况
四:氢氧化钠加药计量泵型号参数
一:氢氧化钠加药计量泵使用工艺流程

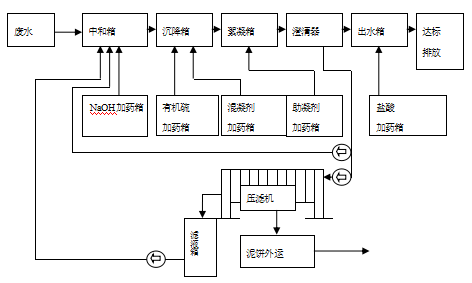
氢氧化钠加药计量泵使用工艺流程:按所需将一定的药剂放入搅拌溶液箱内进行搅拌,溶解完毕,静止几分钟后,再通过控制系统将计量泵输出投加药点的工作过程,加药量的大小可自由任意调节,以满足不同加药量的场所。
二:氢氧化钠加药计量泵适用工况

氢氧化钠加药计量泵适用于污水处理药剂加药、电镀加药、循环槽加药、酸碱液加药,广泛适用于电厂锅炉给水、循环水系统、排水工程中,投加酸、碱液、稳定剂、缓蚀剂、阻垢剂、絮凝剂、助凝剂等。
三:氢氧化钠加药计量泵使用介质
三:氢氧化钠加药计量泵使用介质

氢氧化钠加药计量泵适用的介质主要有硫酸、磷酸、铁盐、醋酸、氢氧化钠、硝酸、混凝剂、柠檬酸、盐酸、絮凝剂等化学介质药液定量输送。
四:氢氧化钠加药计量泵型号参数

氢氧化钠加药计量泵主要有AH加药计量泵、BH加药计量泵、EH定量加药泵、GM计量加药泵等型号,在加药系统中与PH控制器搭配使用,可实现自动加药功能。
台风泵业是氢氧化钠加药计量泵生产厂家,在饮水处理中,可以投加氯化物进行除毒,也可以投加酸碱进行中处理。在废水处理中,可投加工业废水除毒的化学药剂,市政污水的处理等。在食品、饮料和造纸 医学行业中,同样大量可以使用计量加药泵。
台风泵业是氢氧化钠加药计量泵生产厂家,在饮水处理中,可以投加氯化物进行除毒,也可以投加酸碱进行中处理。在废水处理中,可投加工业废水除毒的化学药剂,市政污水的处理等。在食品、饮料和造纸 医学行业中,同样大量可以使用计量加药泵。
上一篇:碱水输送泵型号价格参数-台风泵业
下一篇:乙酸钠加药泵厂家-台风泵业
